I./KG40_BOPOH Опубликовано: 28 августа 2014 Опубликовано: 28 августа 2014 Прошу прощения у сообщества. Вчера пьян был. Если обидел кого? Еще раз прошу прощения. С уважением ВОРОН. 1
Xe-Xe Опубликовано: 28 августа 2014 Опубликовано: 28 августа 2014 Да я и на реальном ЛаГГе даже с инструментами там бы заблудился Это наоборот плюс. Просто район вылета предварительно изучать надо... А менять эти вырвиглазные шары-цели и шары-филды менять не собираются,часом?
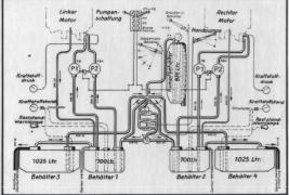
I./KG55Kaiser Опубликовано: 28 августа 2014 Опубликовано: 28 августа 2014 Там, если копать глубже,(1) Р1 или Р2 не является включателем насоса, а это всего лишь преграда на пути топлива в двигатель, при том ручной насос стоит на одном из этих кранов. Сами же топливные насосы они вроде как немного далее, стоят непосредственно на двигателе. Если интересно о них подробности узнать - они подробно обсосаны в мануале по Ю88, но я в них не углублялся. не переводил и не вникал, т.к. в игре они совершенно никак не используются. (2) И уж вопрос в том, электро ли они. Надо смотреть. 1) Вот здесь у меня полные непонятки... Зачем же мы тогда при запуске двигателя, ну скажем, перекрываем обе магистрали переводя рычаг в положение (Р1 -Р2)??? 2) Похоже что электро, (см. скрин ниже)
I./KG55Kaiser Опубликовано: 28 августа 2014 Опубликовано: 28 августа 2014 (изменено) да вы чего, издеваетесь! Там же в нулевом положении даже написано по немецки "пожарный кран закрыт". Дословно попробуем перевести обозначения данных рычагов на схеме. Рычаги именуются, как Pumpen (насос) schaltung (контур), а в нулевом положении рычага "Нажмите при пожаре" (Brand hahn zu). Изменено 28 августа 2014 пользователем I./KG55Kaiser
Graphite Опубликовано: 28 августа 2014 Опубликовано: 28 августа 2014 Вчера летали группой, тренили как раз навигацию. Ориентироваться легче чем в старом иле. Нп имеют разную форму их удобно юзать как контрольный точки, видно очень далеко. Так же филды, лесные массивы, реки. Мне еще помогает открытая карта на планшете, чтобы О не тыкать в полете http://312raf.com/bos/map2/
=YeS=OTTO_ Опубликовано: 28 августа 2014 Опубликовано: 28 августа 2014 Прошу прощения у сообщества. Вчера пьян был. Если обидел кого? Еще раз прошу прощения. С уважением ВОРОН. а обещал тестить Хенка, а сам взял и напился
I./KG40_Night Опубликовано: 28 августа 2014 Опубликовано: 28 августа 2014 (изменено) Зачем же мы тогда при запуске двигателя, ну скажем, перекрываем обе магистрали переводя рычаг в положение (Р1 -Р2)??? Открываем. 27 - насосы 29 и 25 FBH и FB соотвественно ( там же Р1 и Р2) Изменено 28 августа 2014 пользователем I./KG40_Night
andrey112 Опубликовано: 28 августа 2014 Опубликовано: 28 августа 2014 Заокеанские друзья запустили SYNDICATE Expert Server , который находится в Амстердаме.Обещают исторические миссии. Сейчас идёт отладка. 2
I./KG40_Night Опубликовано: 28 августа 2014 Опубликовано: 28 августа 2014 Заокеанские друзья запустили SYNDICATE Expert Server , который находится в Амстердаме.Обещают исторические миссии. Сейчас идёт отладка. Главное былоб чего побомбить. 1
[I.B.]Solovey Опубликовано: 28 августа 2014 Опубликовано: 28 августа 2014 а с пингом там че как? 26 го вечером не видел синдикатовский сервак, наверное не туда смотрел((
I./KG40_Night Опубликовано: 28 августа 2014 Опубликовано: 28 августа 2014 Вроде есть снабжение Питомника Мы как то на АДВ так заснабжались, что нас всех побанили сквадом. Так что все, не не..
Melitara Опубликовано: 28 августа 2014 Опубликовано: 28 августа 2014 а с пингом там че как? 26 го вечером не видел синдикатовский сервак, наверное не туда смотрел(( Лично у меня на этот сервер пинг не показывает, хз почему, но вот что с каналом (потери пакетов) тут все очень хорошо, не разу за весь вечер (2-3 часа) не кто не жаловался на Лаги.
Xe-Xe Опубликовано: 28 августа 2014 Опубликовано: 28 августа 2014 Мы как то на АДВ так заснабжались, что нас всех побанили сквадом. Так что все, не не..Мы на том серваке вчера как раз летали)))Целей маловато пока Лично у меня на этот сервер пинг не показывает, хз почему, но вот что с каналом (потери пакетов) тут все очень хорошо, не разу за весь вечер (2-3 часа) не кто не жаловался на Лаги. Да,пинг непоказывает,но лагов небыло
=V=Heromant Опубликовано: 28 августа 2014 Опубликовано: 28 августа 2014 Подтверждаю. Летал вчера на том серваке. 51 человек на сервере - все гладко. Вечером ринг показало. Примерно на 10-15 поменьше, чем до евро-эксперта. Хе-Хе: На счет шаров не знаю. Я встроенной картой не пользуясь.
=K=Gunther Опубликовано: 28 августа 2014 Опубликовано: 28 августа 2014 Хенк,какой-то, легкий что ли, веса самолёта не чувствуется, как будто на ястребе летишь,только медленнее..мб из-за того что джой без обратки? Действительно, нет ощущения, что под тобой многотонная машина, те кто летал в БоБе меня поймут, как правильно сказал комрад I./KG40_Xe-Xe летаешь как на истребителе, только скорость меньше. Так же опечалило отсутствие позиции штурмана, с которого кстати открывался отличный обзор вперед, ну а про прицел и говорить не стоит, все уже было сказано. Вообщем самый ожидаемый самолет в игре, как не печально, стал для меня самым большим разочарованием 3
I./KG40_BOPOH Опубликовано: 28 августа 2014 Опубликовано: 28 августа 2014 Посмотри поиском на форуме есть.8.3.5.133:9407 БзБ для меня слишком сложна не мое.БзС посмотрим конечный вариант. Спасибо. Но там пароль. Не пущають.
Valdamar Опубликовано: 28 августа 2014 Опубликовано: 28 августа 2014 Спасибо. Но там пароль. Не пущають. Пароль же при присоединении к любому серверу БзС написан, прямо в игре К любому официальному, т.е.
Xe-Xe Опубликовано: 28 августа 2014 Опубликовано: 28 августа 2014 (изменено) Действительно, нет ощущения, что под тобой многотонная машина, те кто летал в БоБе меня поймут, как правильно сказал комрад I./KG40_Xe-Xe летаешь как на истребителе, только скорость меньше. Так же опечалило отсутствие позиции штурмана, с которого кстати открывался отличный обзор вперед, ну а про прицел и говорить не стоит, все уже было сказано. Вообщем самый ожидаемый самолет в игре, как не печально, стал для меня самым большим разочарованием Однозначно нужно исправлять прицел и что-то делать с весом,что ли(не силен в такой компьютерщине),дать возможность стрелкам прыгать по турелям и полноценного штурмана с бомбовым прицелом... РАЗРАБЫ!СКАЖИТЕ ХОТЬ СТОИТ НАМ ЧЕГО ТО ЖДАТЬ ИЛИ "УЛЫБАЕМСЯ И МАШЕМ"? Изменено 28 августа 2014 пользователем I./KG40_Xe-Xe 4
=K=Gunther Опубликовано: 28 августа 2014 Опубликовано: 28 августа 2014 Однозначно нужно исправлять прицел и что-то делать с весом,что ли(не силен в такой компьютерщине),дать возможность стрелкам прыгать по турелям и полноценного штурмана с бомбовым прицелом... РАЗРАБЫ!СКАЖИТЕ ХОТЬ СТОИТ НАМ ЧЕГО ТО ЖДАТЬ ИЛИ "УЛЫБАЕМСЯ И МАШЕМ"? Ожидаемый ответ
I./KG40_BOPOH Опубликовано: 28 августа 2014 Опубликовано: 28 августа 2014 Доброго дня. У меня складывается такое впечатление, что разработчики в растерянности что ли. Очевидно они вообще не понимали, что нужно линейщикам. От того и молчание. У ястребов и штурмов все пучком. А тут!!! Полный абгеншвахт.
I./KG40_BOPOH Опубликовано: 28 августа 2014 Опубликовано: 28 августа 2014 Подскажите кто нить. Оси на шаг винта возможно назначить? А так же оси на триммера. Что то у меня это дело ни как не выходит. Заранее благодарю.
andrey112 Опубликовано: 28 августа 2014 Опубликовано: 28 августа 2014 На триммера точно пока нельзя назначить оси.
I./KG55Kaiser Опубликовано: 28 августа 2014 Опубликовано: 28 августа 2014 (изменено) Открываем. 27 - насосы 29 и 25 FBH и FB соотвественно ( там же Р1 и Р2) Хе-х По факту получается "топливный кран".... открыл топливную магистраль, закрыл топливную магистраль... Всё ведь нах... по зашифровали, и как Девятаев в 1945 смог угнать He-111 H-22 из Заксенхаузена... http://voennoe-delo.com/devjataev.html Изменено 28 августа 2014 пользователем I./KG55Kaiser
ROSS_Bishop Опубликовано: 28 августа 2014 Опубликовано: 28 августа 2014 Подскажите кто нить. Оси на шаг винта возможно назначить? А так же оси на триммера. Что то у меня это дело ни как не выходит. Заранее благодарю.Оси можно назначить на шаг, смесь и радиаторы. Триммера только кнопками.
I./KG40_BOPOH Опубликовано: 28 августа 2014 Опубликовано: 28 августа 2014 Оси можно назначить на шаг, смесь и радиаторы. Триммера только кнопками. Спасибо.
Kust Опубликовано: 28 августа 2014 Опубликовано: 28 августа 2014 Сейчас акция проходит как раз - "попроси прицел " называется. Лавке "подняли", Фоке кабину поправили. Может не все потеряно))) 1
Xe-Xe Опубликовано: 28 августа 2014 Опубликовано: 28 августа 2014 Сейчас акция проходит как раз - "попроси прицел " называется. Лавке "подняли", Фоке кабину поправили. Может не все потеряно))) Юмор-признак душевного здоровья© В.М. Санин(вроде правильно зацитировал)
DMdie Опубликовано: 28 августа 2014 Опубликовано: 28 августа 2014 Доброго дня. У меня складывается такое впечатление, что разработчики в растерянности что ли. Очевидно они вообще не понимали, что нужно линейщикам. От того и молчание. У ястребов и штурмов все пучком. А тут!!! Полный абгеншвахт. Вангую ещё 21 страницу бессистемных жалоб в теме
Xe-Xe Опубликовано: 28 августа 2014 Опубликовано: 28 августа 2014 Вангую ещё 21 страницу бессистемных жалоб в теме Не,ну вы то,ястребы "простое белорусское шчастье"© получили? 1
I./KG40_BOPOH Опубликовано: 28 августа 2014 Опубликовано: 28 августа 2014 Вангую ещё 21 страницу бессистемных жалоб в теме А сколько можно системных то писать? Если не на одну системную жалобу не получено ни одного ответа. Ни "да" ни "нет". Ну уж коль Вы такой чтец. То потрудитесь ветку внимательно перечитать.
HappyRogger Опубликовано: 28 августа 2014 Опубликовано: 28 августа 2014 А сколько можно системных то писать? Если не на одну системную жалобу не получено ни одного ответа. Ни "да" ни "нет". Ну уж коль Вы такой чтец. То потрудитесь ветку внимательно перечитать. Системные в рамках возможностей проекта, а все-же не все хотелки которые для реализации будет сделать сложно или долго.
I./KG40_Night Опубликовано: 28 августа 2014 Опубликовано: 28 августа 2014 Кстати, есть еще момент. Т.к. вчера попали в молоко, сегодня обкатывал бомбардировку, и что конечно режет глаз - летящие по линии бомбы, строгой такой линеечкой, особенно если их кидать рядышком. Режет это все после бзб, где бомбы, сброшенные залпом или серией, разлетались в рой, крутясь и вертясь напоминая хронику. Тут же пока бомбы летят ровно, даже сброшенные залпом, они и летят такой же кучей, тесно, не вертясь и кажется что они даже не замечают друг дружку. Бомбить кстати стало теперь весьма просто. 1
Xe-Xe Опубликовано: 28 августа 2014 Опубликовано: 28 августа 2014 Системные в рамках возможностей проекта, а все-же не все хотелки которые для реализации будет сделать сложно или долго. Так вот в связи с полным игнором со стороны разработчиков мы не знаем, что возможно,а что нет. Лишь говорим сейчас о самом необходимом.
=V=Heromant Опубликовано: 28 августа 2014 Опубликовано: 28 августа 2014 Хе-Хе. Я например, уже неоднократно писал тут о том, что нужно нормальное тз, выложенное в тему с предложениями. С четким описанием моментов, что сейчас в существующем прицеле не правил но и как это лучше исправить. По всем остальным вещам тоже. Но это нужно сделать кому-то из бобров. А не мне, которому положить 2500 на филд с точностью +-100 метров - уже в радость. Пока в предложениях никакого конструктива я лично не видел. Хотя может и пропустил. А эту тему никто как руководство к действию никогда рассматривать не будет. Ибо в основном флуд, хоть и тематический. 2
=YeS=OTTO_ Опубликовано: 28 августа 2014 Опубликовано: 28 августа 2014 что же вы всё паникуете??? ещё как говориться не вечер, готовность игры всего то 70% , может стоит подождать до релиза а потом возмущаться? разрабы сначала сделали самолёты, а теперь будут наводить лоск
I./KG40_BOPOH Опубликовано: 28 августа 2014 Опубликовано: 28 августа 2014 Хе-Хе. Я например, уже неоднократно писал тут о том, что нужно нормальное тз, выложенное в тему с предложениями. С четким описанием моментов, что сейчас в существующем прицеле не правил но и как это лучше исправить. По всем остальным вещам тоже. Но это нужно сделать кому-то из бобров. А не мне, которому положить 2500 на филд с точностью +-100 метров - уже в радость. Пока в предложениях никакого конструктива я лично не видел. Хотя может и пропустил. А эту тему никто как руководство к действию никогда рассматривать не будет. Ибо в основном флуд, хоть и тематический. Дай плиз ссылку на данную тему. Куды косяки выносить на то, что бы на них обратили внимание.
=V=Heromant Опубликовано: 28 августа 2014 Опубликовано: 28 августа 2014 Дай плиз ссылку на данную тему. Куды косяки выносить на то, что бы на них обратили внимание. http://forum.il2sturmovik.ru/topic/143-sbor-predlozhenij-po-budushemu-proektu-il-2-bzs/page-16
1CGS BlackSix Опубликовано: 29 августа 2014 1CGS Опубликовано: 29 августа 2014 Дай плиз ссылку на данную тему. Куды косяки выносить на то, что бы на них обратили внимание. Косяки сюда, в соотв. тему: Обсуждение технических проблем и сбор баг-репортов Предложения сюда: Сбор предложений по будущему проекту "Ил-2: БзС"
Рекомендованные сообщения